Электронная система управления двигателем состоит из датчиков параметров состояния двигателя и автомобиля, контроллера и исполнительных устройств
Контроллер является центральным устройством системы управления двигателем.
Он получает информацию от датчиков и управляет исполнительными механизмами, обеспечивая оптимальную работу двигателя при заданном уровне показателей автомобиля.
Контроллер управляет исполнительными механизмами, такими как топливные форсунки, дроссельный патрубок с электроприводом, катушка зажигания, нагреватель датчика кислорода, клапан продувки адсорбера и различными реле.

Контроллер управляет включением и выключением главного реле (реле зажигания), через которое напряжение питания от аккумуляторной батареи поступает на элементы системы (кроме электробензонасоса, электровентилятора, блока управления и индикатора состояния АПС).
Контроллер включает главное реле при включении зажигания.
При выключении зажигания контроллер задерживает выключение главного реле на время, необходимое для подготовки к следующему включению (завершение вычислений, установка дроссельной заслонки в положение, предшествующее запуску двигателя).
При включении зажигания контроллер, кроме выполнения упомянутых выше функций, обменивается информацией с АПС (если функция иммобилизации включена).
Если в результате обмена определяется, что доступ к автомобилю разрешен, то контроллер продолжает выполнение функций управления двигателем.
В противном случае работа двигателя блокируется.
Контроллер выполняет также функцию диагностики системы.
Он определяет наличие неисправностей элементов системы, включает сигнализатор и сохраняет в своей памяти коды, обозначающие характер неисправности и помогающие механику осуществить ремонт.

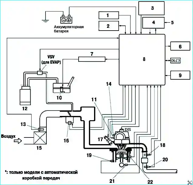
На рисунке 2. показано расположение основных элементов системы управления двигателем на автомобиле.

Рис. 3. Расположение основных элементов системы управления двигателем на двигателе: 1 - управляющий клапан системы изменения фаз газораспределения; 2 - топливная форсунка; 3 -датчик положения дроссельной заслонки; 4 - датчик положения распредвала
Расположение основных элементов системы управления двигателем на двигателе показаны на рис. 3.
Смотрим еще статью - Система управления двигателем Тойота Камри